首页
分享
首页
电气论文
内容
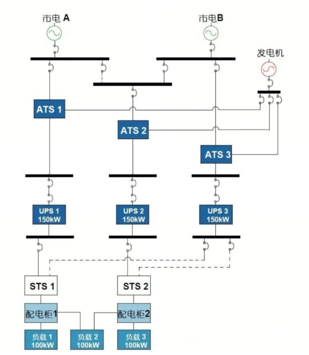
7种UPS供配电配置方案
日期:2026-04-03 11:14 作者:
查看全文
相关文章
7种UPS供配电配置方案
20260403
回到顶部
请复制以下网址分享
7种UPS供配电配置方案
https://m.gc5.com/dqgc/dqlw/10463437.html